КОСМОДРОМ - Электронные компоненты для разработки и производства - Харьков - Украина


 


Как купить...     


 

 

EnglishRussianUkrainian

Обратите внимание: запущена новая версия сайта

Перейти в корзину

Уважаемые покупатели. Обратите внимание на наш график работы - 13 апреля 2026 года - выходной день. Далее работаем по графику.

 

Силовые модули >> Силовые модули IRAMxx компании International Rectifier

 

Силовые модули IRAMxx. [ наличие на складе, цены ]

 

Новые интеллектуальные силовые модули IRAMxx компании International Rectifier

предназначены для использования в массовом промышленном электроприводе и приводе

бытовой техники мощностью до нескольких киловатт.

Эти устройства особенно популярны при производстве привода небольшой мощности.

А выгодное соотношение эффективность/цена делает их весьма привлекательными для разработчиков.

 

ОСОБЕННОСТИ СХЕМОТЕХНИКИ И УСТРОЙСТВА ИНТЕЛЛЕКТУАЛЬНЫХ МОДУЛЕЙ IR 

 

Модули нового семейства, как и их аналоги, предназначены для реализации управления трехфазными бесконтактными электродвигателями - асинхронными и бесконтактными двигателями постоянного тока.

Поэтому в их состав входит трехфазный инвертор со схемой управления и защиты.

В отличие от своих аналогов, модули IR выпускаются в варианте с открытыми эмиттерами нижних ключей инвертора и в варианте со встроенным шунтом в цепи шины нулевого потенциала. Это позволяет реализовать различные комбинации токовых обратных связей.

Модули IR отличаются от модулей Mitsubishi, где применяются Trench IGBT, и модулей Fairchild, выполненных с применением так называемых Current Sence IGBT (часть структуры кристалла используется для получения информации о токе коллектора) тем, что в них используются 600-вольтовые NPT IGBT 5-го поколения, позволяющие работать на ультразвуковых частотах ШИМ (до 20 кГц включительно). К их достоинствам также относятся прямоугольная зона безопасной работы и низкий уровень потерь на переключение (особенно при выключении) при относительно низких потерях на проводимость. Возможность работы на более высоких частотах ШИМ обеспечивает отсутствие акустических шумов (одно из требований для бытовой техники) и более широкий диапазон регулирования скорости.

Для управления ключами инвертора в модулях IR вместо трех кристаллов драйверов верхних ключей и одного драйвера нижних ключей использован один кристалл трехфазного драйвера IR21365. Драйверы серии IR2136x были специально разработаны с учетом специфики привода небольшой мощности, совместимы со всеми типами КМОП и TTL логики с уровнями от 3,3 В. Это позволяет подавать управляющие сигналы от микроконтроллера непосредственно на входы управления верхних и нижних ключей (HIN, LIN) без использования дополнительных преобразующих каскадов. Для снижения цены драйвера снижены выходные токи. Они обеспечивают блокировку по низкому напряжению питания, защиту от перегрузки по току и перегреву. ИС серии IR2136x питаются от единственного источника питания с напряжением 15 В. Как и модули Fairchild, модули IR содержат цепь тепловой защиты на термисторе Rt, но в них дополнительно введены бутстрепные диоды и резистор источника питания драйвера, RC-цепи управления временем срабытывания защиты от перегрузки по току, а также ограничительные резисторы в затворах ключей инвертора. В модулях версии «А» эмиттеры нижних ключей соединены непосредственно с выводами модуля, к которым подсоединяются шунты для получения информации о токах в фазах двигателя. Модули версии «В» содержат встроенный прецизионный безындуктивный шунт Rs в цепи нулевой шины силового питания.

Модули IR принципиально отличаются от аналогов по технологии корпусирования. Модули Mitsubishi производятся в корпусе DIP одного типоразмера, как и модули Fairchild. В семействе модулей IR применяются корпуса с односторонним расположением выводов (SIP-типа) трех типоразмеров (рис. 1).

 

Интеллектуальный модуль в корпусе SIP 

Рис. 1. Интеллектуальный модуль в корпусе SIP

 

В отличие от корпуса DIP, у SIP-модуля за счет различной заводской формовки выводов (рис. 2) возможны варианты взаимного расположения платы управления и корпуса модуля (теплоотвода).

 

Варианты монтажа интеллектуальных модулей с различной формовкой выводов

Рис. 2. Варианты монтажа интеллектуальных модулей с различной формовкой выводов

 

В модулях IR применена более прогрессивная технология корпусирования IMS (Insulated Metall Substrate). Она позволяет увеличить плотность монтажа до 3 раз и снизить стоимость корпуса на 60% по сравнению с технологиями, используемыми в модулях-аналогах.

IMS-материал представляет собой фольгированный материал, где слой медной фольги отделен от алюминиевой подошвы тонким изолирующим адгезивным материалом с высокой теплопроводностью.

Толщина фольгированного слоя составляет 20...70 мкм, толщина адгезивной пленки 20 мкм, толщина подошвы из алюминия с двусторонним анодированием 1,5...3 мм. В отличие от аналогов модули IR относятся к типу FullPack (полностью изолированные). После заливки компаундом внешняя поверхность подошвы покрывается слоем пластмассы толщиной 500 мкм.

Применяемые в модулях IR NPT IGBT уступают по потерям проводимости Trench и PT IGBT в модулях аналогов, но существенно выигрывают по потерям переключения. Они быстрее включаются и выключаются и имеют гораздо более короткое время спада при выключении, определяющее в основном потери на переключение. Поэтому в балансе потерь мощности модули IR могут иметь преимущество до 30%.

Наличие паразитных индуктивностей и емкостей в модуле приводит к генерации высокочастотных шумов. Для обеспечения соответствия мощности генерируемых шумов требованиям стандартов, во многих случаях приходится искуственно снижать частоту ШИМ. При использовании в модулях IMS-материалов, металлическое теплоотводящее основание платы, обладающее хорошей электропроводимостью, может быть использовано для реализации внутренней эквипотенциальной поверхности с нулевым потенциалом (EGP) вместо общей точки. Распределенная между этой поверхностью и шиной питания емкость является проводником с низким импедансом для высокочастотных помех, генерируемых инвертором, что способствует эффективному снижению генерируемых шумов. Как показали испытания модулей IR, уровень паразитных индуктивностей может быть снижен почти на два порядка, что обеспечивает чрезвычайно высокое качество работы инвертора и низкий уровень генерируемых шумов.

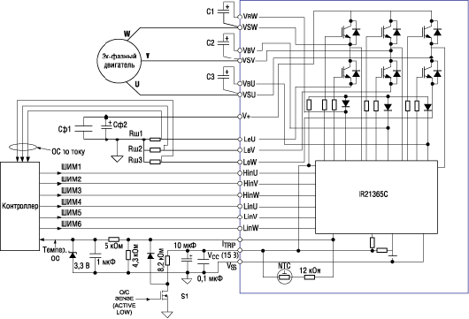
Для реализации функционально законченного устройства управления трехфазным электродвигателем с применением интеллектуальных модулей требуется минимальное количество дополнительных компонентов (рис. 3) - микроконтроллер, три бутстрепных конденсатора С1-С3, сетевой фильтр Сф1, Сф2, три шунта токовых ОС Rш1-Rш3 и несложный интерфейс на пассивных компонентах для передачи на микроконтроллер информации о нештатных ситуациях (перегрев, перегрузка по току).

 

Схема подключения модулей версии «А»

Рис. 3. Схема подключения модулей версии «А»

 

НОМЕНКЛАТУРА ИНТЕЛЛЕКТУАЛЬНЫХ МОДУЛЕЙ IRAM

Номенклатура силовых модулей семейства IRAMxx представлена в табл. 1. В сетях переменного тока с диапазоном напряжения от 85 до 253 В эти модули обеспечивают управление трехфазными электродвигателями мощностью от 100 Вт до 2,2 кВт. В целях обеспечения максимальной компактности и минимальной цены модули выпускаются, в зависимости от величины нормируемого тока, в трех типах SIP-корпусов.

 

Таблица 1. Номенклатура интеллектуальных силовых модулей IRAMxx

 

Типономинал

Рм, кВт

Io 25°C
(A rms)

Io 100°C
(A rms)

Pd, Вт

Fшим, кГц

Rш,
мОм

Rt,
кОм

Rth (J-C), °C/Вт

Тип
корпуса

Размеры корпуса, мм

IRAMS06UP60A

0,10...0,50

6

3

20

20

-

100

4,2

SIP1

62х22,3х5

IRAMS06UP60A-2

0,10...0,50

6

3

20

20

-

100

4,2

SIP1

62х22,3х5

IRAMS06UP60B

0,10...0,50

6

3

20

20

50

100

4,2

SIP1

62х22,3х5

IRAMS06UP60B-2

0,10...0,50

6

3

20

20

50

100

4,2

SIP1

62х22,3х5

IRAMS10UP60A

0,40...0,75

10

5

20

20

-

100

4,2

SIP1

62х22,3х5

IRAMS10UP60A-2

0,40...0,75

10

5

20

20

-

100

4,2

SIP1

62х22,3х5

IRAMS10UP60B

0,40...0,75

10

5

20

20

33

100

4,2

SIP1

62х22,3х5

IRAMS10UP60B-2

0,40...0,75

10

5

20

20

33

100

4,2

SIP1

62х22,3х5

IRAMX16UP60A

0,75...1.50

16

8

35

20

-

100

4,0

SIP2

62х29х5,5

IRAMX16UP60А-2

0,75...1,50

16

8

35

20

-

100

4,0

SIP2

62х29х5,5

IRAMX16UP60B

0,75...1,50

16

8

31

20

18

100

3,5

SIP2

62х29х5,5

IRAMX20UP60A

0,75...1,50

20

10

38

20

-

100

1,5

SIP2

62х29х5,5

IRAMY20UP60B

0,75...2,20

20

12.5

68

20

17

100

1,6

SIP3

78х31,6х6

 

Силовые модули IRAMxx. [ наличие на складе, цены ]

 

Примечание: Рм, - мощность электродвигателя (при напряжении сети ~85 B и ~253 B), Pd - максимальная мощность рассеиваемая модулем на  одну фазу, Io - среднеквадратический выходной ток (ток фазы двигателя), Fшим - максимальная частота ШИМ, Rш - сопротивление шунта, Rt - сопротивление термистора, Rth(J-C) - тепловое сопротивление кристалл-корпус.

Почти все модули семейства выпускаются с двумя вариантами формовки выводов (цифра 2 в обозначении - вариант формовки с отгибом на 90° по отношению к посадочной плоскости корпуса). Конструкция SIP-корпусов позволяет обеспечивать надежную эксплуатацию при питании от сетей переменного тока с напряжением до 380 В (шина постоянного тока 550 В). Сопротивление изоляции модулей нормировано на напряжение 2000 В. Температурный диапазон при эксплуатации и хранении составляет от -40 до 150°С. В модулях варианта «В» применяются прецизионные безындуктивные шунты с предельным отклонением 1% и рассеиваемой мощностью от 1,5 до 4,5 Вт. Во всех модификациях модулей используется один типономинал термистора с номинальным сопротивлением 100 кОм, максимальным отклонением 5% и температурным коэффициентом сопротивления 4250. Применяемый во всех типах модулей трехфазный драйвер IR21365 обеспечивает блокировку работы при низком напряжении сети, паузу 300 нс на переключение верхних и нижних ключей для исключения сквозных токов, синхронное отключение всех ключей инвертора спустя 750 нс после получения сигнала о перегреве или перегрузке по току. Помимо этого, все 600-вольтовые IGBT-транзисторы инвертора нормируются на устойчивость к короткому замыканию (в этом режиме они выдерживают 10-кратное увеличение тока по отношению к номинальному в течение 10 мкс).

При выборе типономинала модуля IR следует иметь в виду, что в отличие от аналогов они сохраняют высокую нагрузочную способность по току в широком диапазоне частот ШИМ и модуляции в двигателе и кроме того по иному нормируются. Модули-аналоги нормируются по току на постоянном токе. В отличие от них модули IR нормируются по току при предельных режимах - максимальной частоте ШИМ (20 кГц), максимальном напряжении на шине питания, максимальной глубине модуляции, более высокой температуре кристалла (150°С). Справочные листы модулей IR содержат информацию о зависимости максимального выходного тока от частоты ШИМ и частоты модуляции в двигателе при различных температурах корпуса (рис. 4 и 5), что значительно упрощает конструктору задачу выбора рабочих режимов.

 

Зависимость выходного тока от частоты и температуры корпуса (Uшины=400 В, Tj=150°C, коэффициент мощности 0,6, глубина модуляции 0,8)

Рис. 4. Зависимость выходного тока от частоты и температуры корпуса (Uшины=400 В, Tj=150°C, коэффициент мощности 0,6, глубина модуляции 0,8)

 

Зависимость выходного тока от частоты модуляции в двигателе и частоты ШИМ

Рис. 5. Зависимость выходного тока от частоты модуляции в двигателе и частоты ШИМ

 

Из графиков видно, что реальная нагрузочная способность по току может возрасти вдвое при снижении частоты ШИМ и на 50% при повышении частоты модуляции в двигателе.

Сравнение нагрузочной способности по току модулей IR и аналогов

Рис. 6. Сравнение нагрузочной способности по току модулей IR и аналогов

 

В приложениях модули IR, нормированные на меньший по сравнению с аналогами ток, могут иметь преимущество по выходному току, особенно с повышением частоты ШИМ. На рис. 6 представлены зависимости максимального синусоидального тока на выходе модуля (ток фазы двигателя) в зависимости от частоты ШИМ. Сравнение проводилось между интеллектуальными модулями компании International Rectifier, ультрабыстрыми интеллектуальными модулями четвертого поколения компании Mitshubishi и ультрабыстрыми интеллектуальными модулями компании Fairchild при максимально допустимой температуре кристалла (150°С для модулей IR и 125°С для остальных). Как следует из графиков, модуль FSAM20SH60A компании Fairchild, нормированный на ток 20 А, значительно уступает по выходному току модулю IRAMY20UP60A компании IR, нормированному на такой же ток, и фактически близок по току 16-амперному модулю IR IRAMX16UP60A. Нормированный на 15 А модуль PS21964-A компании Mitshubishi существенно уступает 16-амперному IRAMX16UP60A компании IR. На частотах ШИМ выше 10 кГц он уже равноценен 10-амперному IRAMS10UP60A, который, в свою очередь, превосходит 10-амперный PS21963-A компании Mitshubishi во всем диапазоне частот ШИМ.

 

Источник : www.electronicnews.ru

 


Поставляемые компоненты











^ Наверх

Электронные компоненты для разработки и производства. Харьков, Украина

  Украинский хостинг - UNIX хостинг & ASP хостинг

радиошоп, radioshop, радио, радиодетали, микросхемы, интернет, завод, комплектующие, компоненты, микросхемы жки индикаторы светодиоды семисегментные датчики влажности преобразователи источники питания тиристор симистор драйвер транзистор, диод, книга, приложение, аудио, видео, аппаратура, ремонт, антенны, почта, заказ, магазин, интернет - магазин, товары-почтой, почтовые услуги, товары, почтой, товары почтой, каталог, магазин, Internet shop, база данных, инструменты, компоненты, украина, харьков, фирма Космодром kosmodrom поставщики электронных компонентов дюралайт edison opto светодиодное освещение Интернет-магазин радиодеталей г.Харьков CREE ATMEL ANALOG DEVICES АЦП ЦАП